Paso 1: Teoría y advertencias




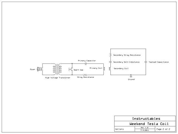
Esencialmente, una bobina de Tesla es un tipo de transformador de corriente alterna que funciona casi como cualquier otro (transformadores se encuentran en muchos aparatos eléctricos y electrónicos y se utilizan para aumentar o bajar el voltaje de una señal de corriente alterna). Sin embargo, se basa en el principio de la resonancia de eléctrica con el fin de aumentar masivamente el voltaje de la señal de corriente alterna.
Una idea falsa de comentario es que el circuito primario (capacitor y del inductor) "amplifica" la señal del transformador de alto voltaje y que la relación de vueltas entre la bobina primaria y secundaria se utiliza para crear un alto voltaje. Sin embargo, esto no es absolutamente el caso.
Durante cada corriente alterna semiciclo, el transformador de carga el condensador primario hasta que el voltaje en él excede la tensión de ruptura de la brecha de la chispa. En este punto, el condensador y la bobina primaria se conectan y forman momentáneamente una serie circuito LC. Ya que el condensador tiene una carga inicial del transformador, el circuito LC oscilará mucho como un resorte estirado se desplazará hacia adelante y hacia atrás una vez que se libera. De hecho, la ecuación diferencial que describe un resorte estirado moviendo hacia adelante y hacia atrás con la fricción es prácticamente idéntica a la que describe un circuito LC con una carga inicial en el condensador oscilante con resistencia perdida en los cables del circuito.
Estas oscilaciones pueden exhibir tres tipos de formas: sobreamortiguado críticamente amortiguado y rebote (segunda imagen). En la condición overdamped (alto factor de amortiguamiento, ζ), la corriente decae sin cruzar cero, mientras que en el rebote condición (baja factor de amortiguamiento), cruza cero muchas veces y oscila antes de decaer. Esta última condición es la que pretendemos en nuestra bobina.
Una vez que el circuito es oscilante, el campo magnético de levantamiento y que cae alrededor de la bobina primaria induce corriente en la bobina secundaria. El objetivo es maximizar la transferencia de energía entre la bobina primaria y secundaria y reducir al mínimo la energía perdida a la calefacción como resultado de la resistencia perdida.
El circuito secundario también actúa como una red RLC. Su impedanciao resistencia a una corriente alterna, cambiará en función de la frecuencia que el circuito primario oscila en. La tercera imagen muestra esta relación. Si la frecuencia del circuito primario coincide con la del circuito secundario, entonces la amplitud de la tensión del secundario aumentará dramáticamente debido a la impedancia secundaria será muy baja. Una vez que han decaído las oscilaciones en el circuito primario, el transformador interruptor de polaridad y recargar el condensador, causando el ciclo repetir. Esto es similar a lo que sucede cuando se intenta forzar un sping para mover hacia adelante y hacia atrás; Si no estás en la frecuencia correcta, entonces resiste su empuje, pero si logras darle la frecuencia correcta, entonces aún una pequeña aplicación de fuerza puede aumentar rápidamente la amplitud de sus oscilaciones.
Si desea una explicación más matemáticamente rigurosa, asegúrese de echar un vistazo a este artículo: http://tayloredge.com/reference/Machines/TeslaCoil.pdf hay bastante un poco más sucediendo que hice similar, así que considere tomar un vistazo incluso si vas a saltar las matemáticas.
ADVERTENCIAS DE SEGURIDAD (LEA ESTAS):
Dicho esto, quiero dar algunos avisos a cualquier persona que esté considerando este proyecto. Bobinas de Tesla y otros dispositivos de alta tensión son extremadamente peligrosas en las manos equivocadas y pueden fácilmente lesionar o matar a cualquier persona que no practica la seguridad adecuada de alto voltaje. No soy responsable por cualquier accidente que pueda ocurrir como resultado de estas instrucciones.
También no garantizo que te funciona la bobina o que usted estará satisfecho con los resultados. Único intento este proyecto si están dispuestos a cara falla en su primer intento y no cortar las esquinas - si ese condensador tiene que ser clasificado en una cierta tensión o que los cables tiene que ser esmaltado, no trate de obtener un producto inferior para menos. Es mejor esperar y ahorrar para la parte superior de la calidad que al terminar con un montón de barato, quemado de los componentes.
Asegúrese de leer todo el instructivo y entender completamente lo que usted tendrá que hacer antes de intentar este proyecto!